概述
本公司研发生产的S20-M-30-2500/10 系列全密封油浸式电力变压器具有低损耗、低噪声、高效率的优点,可取得良好的节能效果并减少污染。全密封油浸式变压器与普通油浸式变压器相比,取消了储油柜,油体积的变化由波纹油箱的波纹片的弹性来自动调节补偿,变压器油与空气隔绝,防止和减缓变压器油的劣化与绝缘老化,增强运行可靠性,正常运行免维护。
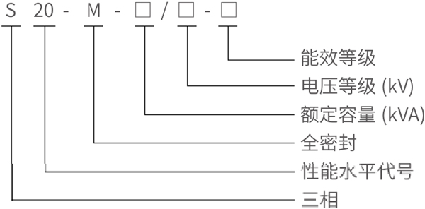
型号含义

工作条件
◇ 安装高度不超过海拔1000m( 通常时间),环境另作说明;
◇ 周围环境温度不高于40℃;
◇ 户外低气温-25℃。
根据用户要求可提供使用条件下运行的变压器。
产品特点
◇ 变压器铁芯采用冷轧硅钢片叠积而成,大大降低空载和空载电流,并对铁芯进行绑扎,保证铁芯的紧实度,降低噪音。
◇ 高低压绕组用无氧铜绕制,低压绕组500kVA 及以下采用双层圆筒式结构,630kVA 及以上采用双螺旋或四螺旋结构或选用铜箔绕制,高压绕组采用多层圆筒式结构。
◇ 变压器联结组别采用Dyn11,减少谐波对电网的影响,改善供电质量。
◇ 变压器为全密封结构,延长使用寿命,免吊芯,免维护。
◇ 实测噪音值低压标准。
本系列变压器经正常运输后,不需要吊芯检查,即可安装有关的零部件,进行验收项目试验,合格后即可投入运行。










